Home

Inventory

Manuals

Instrument
Catalog

Radiation Units

What is a
Gieger Counter?

   Victoreen CDV-720 Survey Meter Manual
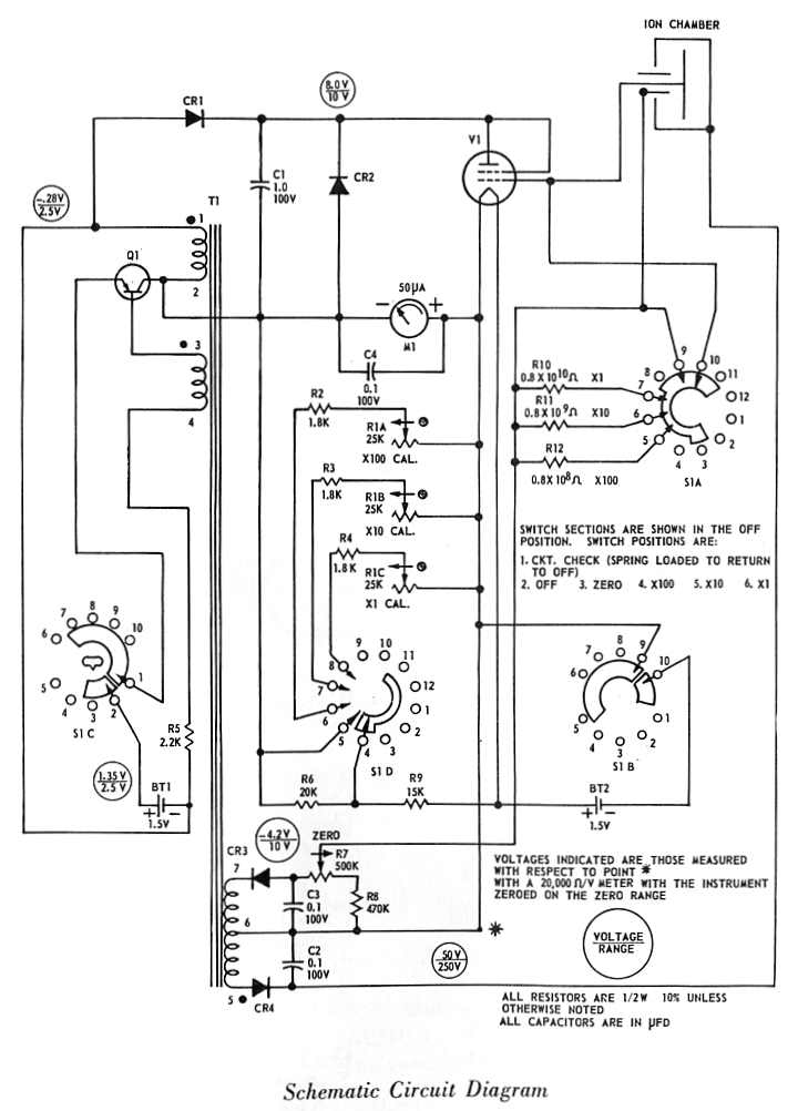
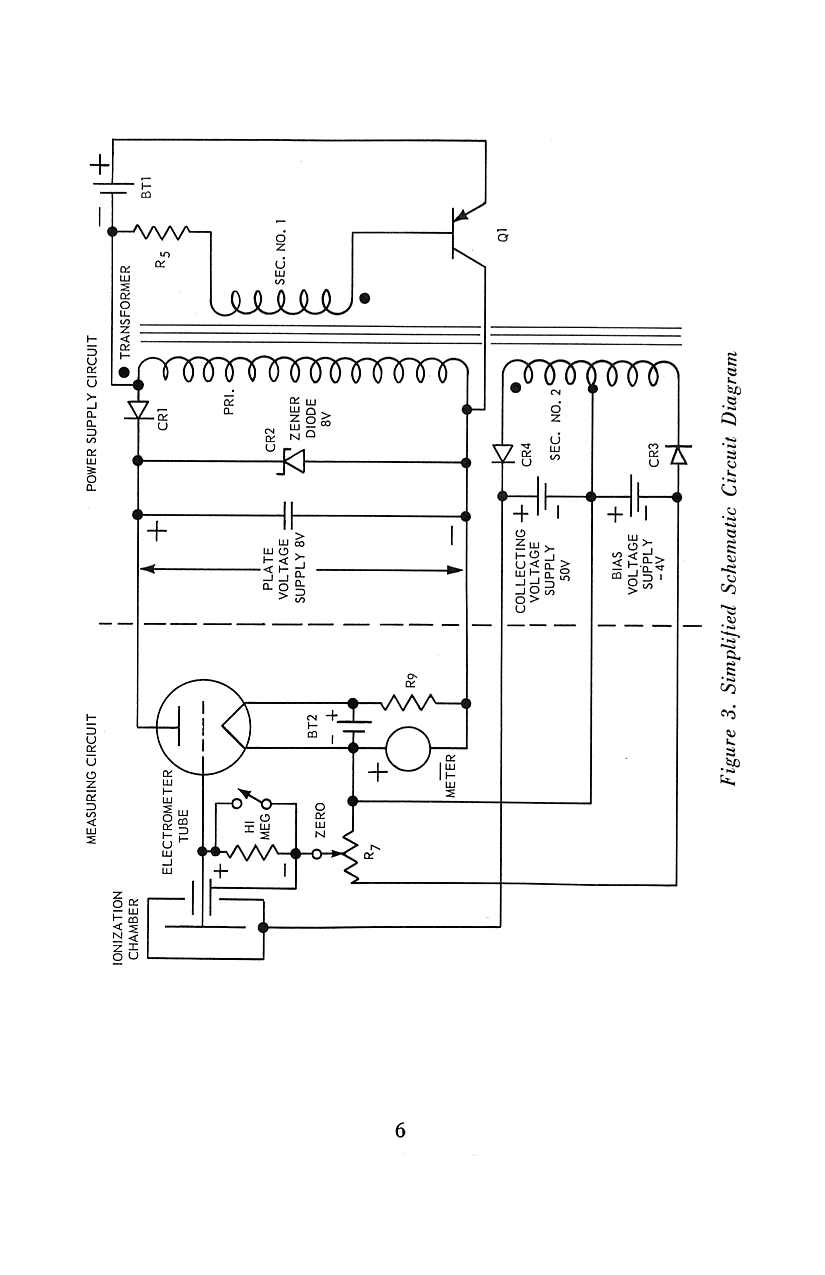
   Schematic
front cover
insert
page 1
page 2
page 3
page 4
page 5
page 6
page 7
page 8
page 9
page 10
page 11
page 12
page 13
page 14
page 15
page 16